-
- Объявления
|
Электромонтаж Электромонтажные работы в деревянном доме. www.electric-house.ru |
Местная Конституция | FAQ - Часто задаваемые вопросы | Для новичков! | Реклама на форуме! | Публикация сообщений | Как вставить картинку или файл
Прежде чем задать вопрос, воспользуйтесь поиском - возможно, что такая тема уже есть на форуме. За нарушение правил Ваш вопрос может быть удален без объяснения причин!
- Скачать тему в PDF
- Кто смотрел тему
- Подписчиков: 1
- Добавили в закладки: 0
- Просмотры: 189
-
- Сообщение
- tarnuev_iv / Автор темы
- Заглянувший
- Прогресс звания:
-
- Заслуженная репутация: 0 +0 / -0

Трансформатор ТДТН 110/35/10
-
- Сообщение
- electrohoz

- Отв. за электрохозяйство

- Энергетик

- Прогресс звания:
-
- Заслуженная репутация: 38 +10 / -0




Re: Трансформатор ТДТН 110/35/10
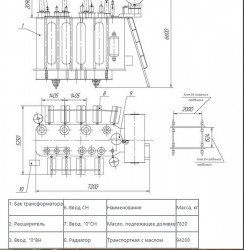
tarnuev_iv писал(а):Трансформатор ТДТН 110/35/10 кВ РПН РНТ-13 . Сколько масла требуется для заливки в РПН?
Масло, подлежащее доливке 7820 кг.
-
- Сообщение
- electrohoz

- Отв. за электрохозяйство

- Энергетик

- Прогресс звания:
-
- Заслуженная репутация: 38 +10 / -0




Re: Трансформатор ТДТН 110/35/10
tarnuev_iv писал(а):7820 общий объем.
Это долив.
А общий объём бака, можно выяснить, позвонив производителю!
-
- Ссылки на тему
| Ссылка: | |
| BBcode: | |
| HTML: |
-
- Объявления
Вернуться в Электрооборудование, электротехника
Кто на форуме
Всего посетителей: 1, из них зарегистрированных: 0, скрытых: 0 и гостей: 1 (основано на активности пользователей за последние 10 минут)
Больше всего посетителей (279) здесь было 04 сен 2013, 15:45
Сейчас эту тему просматривают: нет зарегистрированных пользователей и гости 1
Права доступа
Вы не можете начинать темы
Вы не можете отвечать на сообщения
Вы не можете редактировать свои сообщения
Вы не можете удалять свои сообщения
Вы не можете добавлять вложения
Легенда
| Новые сообщения | Нет новых сообщений | Форум закрыт | |||
| Подфорум Новые сообщения | Подфорум Нет новых сообщений | Ссылка на форум |
-
- Объявления
|
phpBB® Forum Software © phpBB Group
Русская поддержка phpBB Связь с администрацией Администраторский раздел |
|


Загрузка. Подождите...














