Схема ввода, переключение по времени
Местная Конституция | FAQ - Часто задаваемые вопросы | Для новичков! | Реклама на форуме! | Публикация сообщений | Как вставить картинку или файл
Помните, поблагодарить автора за интересное сообщение, вы можете - нажав
или повысить его репутацию - нажав
в сообщении.Прежде чем задать вопрос, воспользуйтесь поиском - возможно, что такая тема уже есть на форуме. За нарушение правил Ваш вопрос может быть удален без объяснения причин!
Консультации по "схемам электрощитов и электропроектам" в частных домах и квартирах, производятся только для VIP-пользователей! Как вступить в "Клуб электриков" и стать VIP-пользователем?
-
partisany
Автор темы - Новенький
Схема ввода, переключение по времени
Существует два ввода с независимых источников питания, один ввод №1 (установлен 3-х фазный прибор учета с одной зонной), второй ввод №2(планируется установить 3- фазный прибор учета с 3-мя зонами "пик", "полу пик", "ночь") Нужно чтоб в "пиковые" часы ввод №2 отключался, и основное питание происходило через ввод №1, а в "полу пик " и "ночь" питание поступало через ввод №2, для того чтоб нагрев воды, теплые полы, полив газона, нагрев воды в бассейне, перевести на наиболее дешевый тариф! При этом в схему нужно установить АВР, так как питание с разных ТП. Помогите пожалуйста со схемой!
За ранее благодарен!
Схема ввода, переключение по времени
partisany писал(а):
Помогите пожалуйста со схемой!
Схема не типовая, а посему, стоит сначала вложиться, чтобы начать экономить...
Это типа намёка, что тему стоило создавать в разделе Ищу мастера
Все тематические вопросы и ответы на них только на форуме!
Санк-Петербург. Электромонтажные работы.
-
partisany
Автор темы - Новенький
Схема ввода, переключение по времени
Схема ввода, переключение по времени
Re: Схема ввода, переключение по времени
partisany писал(а):
Вы в место ссылок советов, лучше со схемой помогите!
А вы сами электрик?
Все тематические вопросы и ответы на них, только на форуме! В личку по электрике не отвечаю
Re: Схема ввода, переключение по времени
partisany писал(а):
Вы в место ссылок советов, лучше со схемой помогите!
Перед такой просьбой, сначала стоило-бы форуму помочь (внизу/справа). А потом уже...
Разработка схемы, стоит и сил и времени. Заинтересуйте...
Все орут - "помогите", но почему-то нам помочь никто не хочет.
Стабилизаторы напряжения Энергия.
Все тематические вопросы и ответы на них, только на форуме! В личку по электрике не отвечаю.
-
partisany
Автор темы - Новенький
Re: Схема ввода, переключение по времени
Anatoliy писал(а):
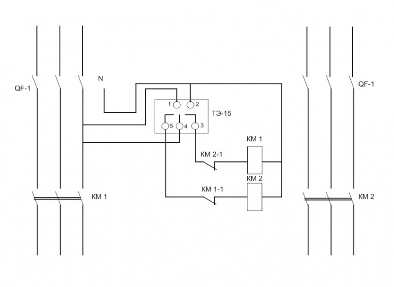
Ну одно из простых решений.
Спасибо!
elhouse писал(а):
Перед такой просьбой, сначала стоило-бы форуму помочь (внизу/справа). А потом уже...
Разработка схемы, стоит и сил и времени. Заинтересуйте...
Все орут - "помогите", но почему-то нам помочь никто не хочет.
Вот выполню работу и обязательно помогу!
electrohoz писал(а):
А вы сами электрик?
Да я электрик, но больше занимаюсь ВЛ, по этому схемы разрабатывать не приходится.
Re: Схема ввода, переключение по времени
Anatoliy писал(а):
Ну одно из простых решений.
Анатолий, а не слишком ли просто?...
Блокировки нет, защиты от залипания нет... автор же АВР просил.

Все тематические вопросы и ответы на них только на форуме!
Санк-Петербург. Электромонтажные работы.
Re: Схема ввода, переключение по времени
Стабилизаторы напряжения Энергия.
Все тематические вопросы и ответы на них, только на форуме! В личку по электрике не отвечаю.
Re: Схема ввода, переключение по времени
sergey_sav писал(а):
Анатолий, а не слишком ли просто?...
Блокировки нет, защиты от залипания нет... автор же АВР просил.
Сергей блокировка по блок контактам есть. Ну и естественно механическая должна на самих пускателях.
А по поводу АВР, у автора цель то не в АВР. а в переключении на тариф. Да и там лучше ставить перекидной чем делать АВР.
Дешевле будет.
-
Строительная доска объявлений
Объявления на нашей доске просматриваются большим количеством посетителей, переходят из рук в руки и всегда имеют хороший отклик.
Рекомендуемый контент
-
-
Схема ввода 3ф питания в частный дом Вложения
Barkas99 » 14 май 2012, 15:44 » в форуме Электромонтаж на даче, коттедже, бане - 23
- 7293
-
Василич
28 май 2012, 12:41
-
-
-
Растояние ввода от столба
Fktrctq » 26 ноя 2011, 12:34 » в форуме Электромонтаж на даче, коттедже, бане - 5
- 1266
-
Fktrctq
27 ноя 2011, 11:04
-
-
-
Селективность защиты ввода в дом
valeri038 » 27 июл 2016, 21:14 » в форуме Электромонтаж на даче, коттедже, бане - 1
- 663
-
Anatoliy
27 июл 2016, 23:05
-
-
-
От столба до ввода в дом, счечик, документы?
максим007 » 19 апр 2012, 23:39 » в форуме Электромонтаж на даче, коттедже, бане - 7
- 2631
-
sergey_sav
22 мар 2015, 23:22
-
-
-
Переключение светодиодов Вложения
Рустам07 » 24 окт 2008, 22:24 » в форуме Радиотехника, электроника - 9
- 6467
-
electro
05 ноя 2008, 14:01
-
Вернуться в «Схемы по электрике»
Кто на форуме
Сейчас этот форум просматривают: archive.org_bot, DotBot и 1 гость
Загрузка. Подождите...























