ФОРУМ ПО ЭЛЕКТРИКЕ И ЭЛЕКТРИЧЕСТВУ


Полная версия ВходРегистрация

ПоискБлагодарностиФото-галерея
Видео электриковFAQ



Пред. тема | След. тема
Страница 1 из 1 [ Сообщений: 12 ]

Начать новую тему Ответить

Версия для печати

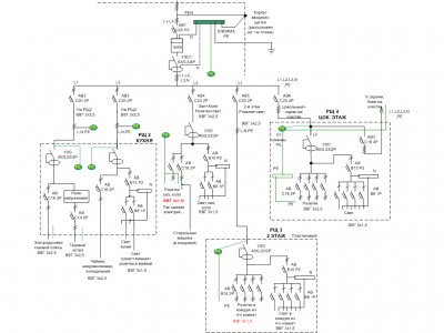
Покритикуйте электропроводку коттеджа.

Покритикуйте электропроводку коттеджа.

Не в сети - Новенький

Профиль 
28 июл 2011, 17:04 Сообщение
Покритикуйте электропроводку коттеджа.
На розетки хочу ставить 2-х полюсные автоматы, т.к. есть место в щитках и есть сами автоматы в наличии.

1) Нет ли явных косяков?
2) Риторический вопрос: характеристика автоматов В или С? Не выбьет ли "В" при запуске насоса газового котла или при включении пылесоса, духовки (автоматы B16); при включении ламп накаливания, дневного света (автоматы B10, B6)?
3) Хватит ли ВВГ 3х1,5 для стиральной машины (2,2кВт, 10А - вроде допустимо, просто в розетки ведут обычно 3x2,5, а у меня не так...)?
4) По фазам нормально раскинута нагрузка (на вскидку)? Понимаю, что надо бы подсчитать...
5) Не сработает ли пожарное УЗО на 300 мА, если оно будет одно на всю схему от дома+цоколь+сараи на улице?
6) Нулевой рабочий начинается после пожарного УЗО? Верно?
7) Страшны автоматы и УЗО ИЭК? Они хоть сами не возгорают ? Отключаются при КЗ, перегрузке?
8) Групповые автоматы АВ2-АВ5 на 20 А с какой характеристикой ставить (С20 или B20)?
9) На схеме одним УЗО защищаются и розетки и свет. Может это не очень хорошо, ведь при срабатывании отрубится всё...?
10) Может весь свет на одну фазу, розетки на две другие?

Спасибо большое!!!

Вложения

Покритикуйте электропроводку коттеджа. - Проводка2
Покритикуйте электропроводку коттеджа. - Проводка2
[ 77.63 КБ | Просмотров: 1414 ]


Ответить с цитатой 


Re: Покритикуйте электропроводку коттеджа.

Не в сети - Лидер тех. поддержки

Профиль 
28 июл 2011, 17:49 Сообщение
Вводной автомат хотя бы на 32А; PEN заводиться сначала на шину, а от нее на корпус, в схему и т. д.; Групповые лучше поставить с хар-кой С, при автоматах хар-ки В ближе к нагрузкам - с точки зрения селективности; потраттесь на прокладку отдельной линии на путях эвакуации - лестнице, входном тамбуре, над вводным щитком - подключенной отдельным автоматом (В6 будет достаточно) сразу после счетчика; не видны розетки расположенные вне помещений - их стоит подключать индивидуальным УЗО; газовый котел стоит подключить через отдельный от плиты автомат и переключатель выбора фазы - работать с наименее нагруженной фазы; в каждом щитке шинка нуля и шинка земли (пусть и повторно соединяются) - на схеме не везде.
Ответить с цитатой 


Re: Покритикуйте электропроводку коттеджа.

Не в сети - Новенький

Профиль 
28 июл 2011, 18:22 Сообщение
Спасибо, Василич, за комментарии!
В доме сейчас есть только щит со счетчиком и вводным автоматом С25. Жаль, но этот вводной автомат С25 уже под пломбой - больше нельзя (по требованиям нашего надзора). PEN так подсоединили монтеры - сильно плохо?.

Спасибо за совет с лестничным освещением на путях эвакуации - сделаю!

>>>Не видны розетки расположенные вне помещений - их стоит подключать индивидуальным УЗО
Это про уличные розетки?

>>>газовый котел стоит подключить через отдельный от плиты автомат и переключатель выбора фазы - работать с наименее нагруженной фазы
В смысле - прямой линией к главному щитку? А там поставить переключатель фаз? Я так понял?

>>> в каждом щитке шинка нуля и шинка земли (пусть и повторно соединяются)
Вот здесь я запутался! Думал, что нельзя повторно соединять PE и N.
И что PE - отдельная непрерывная цепь.

И еще появился вопрос: как сделать, чтобы при перегрузке фазы в доме (1-2 этаж)не отрубились цокольный этаж и внешние сараи.
Поставить на каждую из 3-х фаз по отдельному автомату на 20-25А и пустить всю проводку этажей через них?
Ответить с цитатой 


Re: Покритикуйте электропроводку коттеджа.

Не в сети - Мастер

Профиль 
28 июл 2011, 22:17 Сообщение
Green Fandango писал(а)
... нельзя повторно соединять PE и N.
И что PE - отдельная непрерывная цепь.


Совершенно верно.

ПУЭ 1.7.135. Когда нулевой рабочий и нулевой защитный проводники разделены начиная с какой-либо точки электроустановки, не допускается объединять их за этой точкой по ходу распределения энергии. В месте разделения PEN-проводника на нулевой защитный и нулевой рабочий проводники необходимо предусмотреть отдельные зажимы или шины для проводников, соединенные между собой. PEN-проводник питающей линии должен быть подключен к зажиму или шине нулевого защитного РЕ-проводника

Если интересно мои 5 коп.
Сверх всякой меры изобилие автоматов и УЗО, как на космическом корабле :-)
Ответить с цитатой 


Re: Покритикуйте электропроводку коттеджа.

Не в сети - Новенький

Профиль 
28 июл 2011, 22:51 Сообщение
Спасибо за разъяснения!
А нужно ли повторно заземлять PE при прокладке кабеля в другие постройки на расстоянии 15-20м от вводного щитка в доме?
Ответить с цитатой 


Re: Покритикуйте электропроводку коттеджа.

Не в сети - Мастер

Профиль 
28 июл 2011, 23:25 Сообщение
Green Fandango писал(а)
нужно ли повторно заземлять PE при прокладке кабеля в другие постройки на расстоянии 15-20м от вводного щитка в доме?

необязательно. Если Вы ведете кабель 4-х жильный (3 фазы+РЕN), тогда конечно надо делать еще одно заземляющее устройство
Ответить с цитатой 


Re: Покритикуйте электропроводку коттеджа.

Не в сети - Новенький

Профиль 
29 июл 2011, 10:53 Сообщение
Видел, что монтаж делается многожильным проводом с наконечником. Я планировал внутрищитовой делать с помощью ПВ-1 (4мм2). Читал, что делают и таким.
Можно ведь? ПВ-1 придется изгибать по нужной траектории, вымерять расстояния?

А есть какие-нибудь требования по количеству проводов, закрепленных в одной клемме автомата или УЗО?

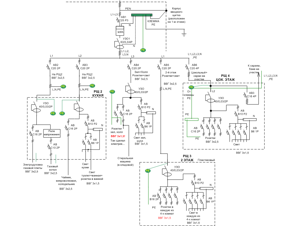
По поводу отключения конкретной фазы при её перегрузке: в приложенном рисунке вариант схемы.
На каждую фазу по собственному автомату С25 1P (вводный автомат С25 3P).
Можно так? Или неизвестно, какой автомат первее сработает?

Вложения

Покритикуйте электропроводку коттеджа. - вариант
Покритикуйте электропроводку коттеджа. - вариант
[ 45.02 КБ | Просмотров: 1371 ]


Ответить с цитатой 


Re: Покритикуйте электропроводку коттеджа.

Не в сети - Мастер

Профиль 
29 июл 2011, 11:29 Сообщение
Green Fandango писал(а)
На каждую фазу по собственному автомату С25 1P (вводный автомат С25 3P).
Можно так? Или неизвестно, какой автомат первее сработает?

Да. Действительно так делать нежелательно. Это называется отсутствие селективности отключения. Вот почему Василич советовал поменять вводной автомат. И групповые тоже.
Green Fandango писал(а)
Видел, что монтаж делается многожильным проводом с наконечником. Я планировал внутрищитовой делать с помощью ПВ-1 (4мм2). Читал, что делают и таким.
Можно ведь? ПВ-1 придется изгибать по нужной траектории, вымерять расстояния?

Если ПВ3 (многожильный) обжат или облужен, то можно.
Ответить с цитатой 


Re: Покритикуйте электропроводку коттеджа.

Не в сети - Лидер тех. поддержки

Профиль 
29 июл 2011, 16:12 Сообщение
Green Fandango писал(а)
что монтаж делается многожильным проводом с наконечником.
точнее, "многопроволочным"...
Можно и однопроволочным.
Цитата
А есть какие-нибудь требования по количеству проводов, закрепленных в одной клемме автомата или УЗО?
Не более двух одного сечения.
Ответить с цитатой 


Re: Покритикуйте электропроводку коттеджа.

Не в сети - Член клуба

Профиль 
29 июл 2011, 16:27 Сообщение
Пример) Лень рисовать, нашёл.... обращаем внимание на N и PE...
Изображение
Ответить с цитатой 


Re: Покритикуйте электропроводку коттеджа.

Не в сети - Лидер тех. поддержки

Профиль 
29 июл 2011, 17:57 Сообщение
Looking Спасибо за рисунок - это то, о чем я и писал, что в щитках даже если приходит несколько линий, то заземление соединяется на шинке - как у вас в щитке плиты и котла - речь идет никак не о соединении нуля и земли.
Розетки вне помещений - т. е. расположенные на наружных стенах зданий/строений - например для газонокосилки, распиловки дров, радиолы наконец!
Лучше бы трехфазную линию дотянуть до котла, а в нем, в минищитке, переключатель и автомат защиты - но это значительно дороже, можете сделать и с переключателем в основном щите с однофазной линией до котла, а около него в минибоксе автомат - кажется таковы требования газовиков?
Повторное заземление у надворных построек не требуется (они находятся в пределах радиуса растекания токов утечки в землю через основной контур заземления), а вот автомат для них стоит заменить на дифавтомат или дополнить щиток УЗО на эту линию (до автомата этой линии).
Ответить с цитатой 


Re: Покритикуйте электропроводку коттеджа.

Не в сети - Новенький

Профиль 
29 июл 2011, 18:12 Сообщение
Спасибо всем! Буду дорабатывать схему и делать всё с учетом Ваших замечаний!
Ответить с цитатой 

Начать новую тему  Ответить
Вернуться к началу


Страница 1 из 1 [ Сообщений: 12 ]
Пред. тема | След. тема

Сейчас эту тему просматривают: нет зарегистрированных пользователей и гости 1






Найти
Перейти
 


Полная версия

Рейтинг-каталог строительных сайтов - Electric House